干货必读:田边空压机的双通路卸载电磁阀工作原理,有多少弟兄真正搞懂了?
船舶讲武堂技能快速提升学习资料购买,点击下方链接获取详情!
船员专属实战资料,无网也能学...新手入门、老手提升、职务晋升好帮手!
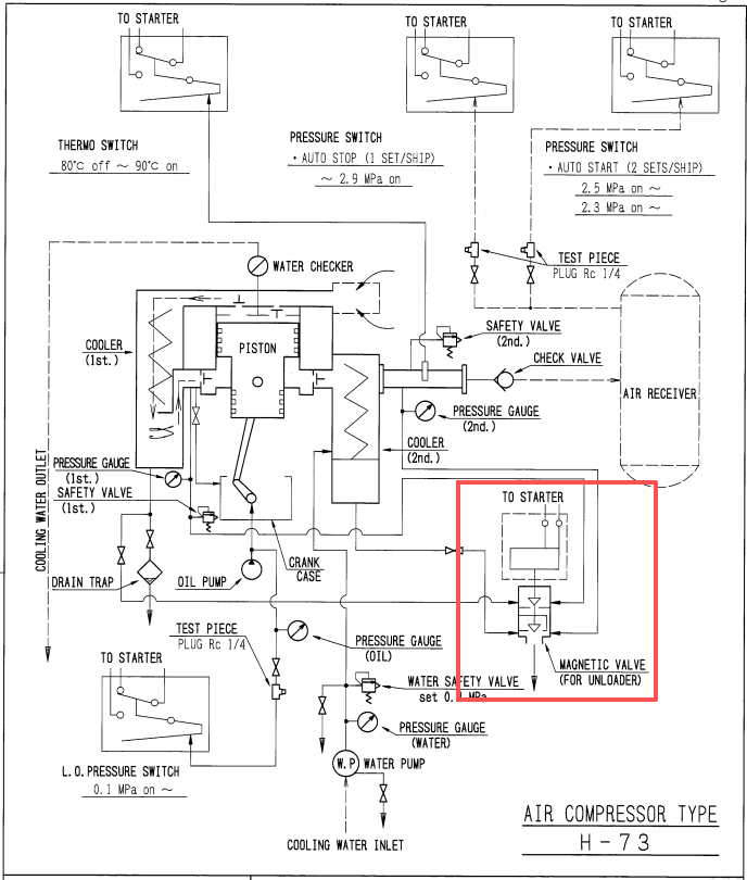
一、阀件结构与核心部件说明

MRCA-104型电磁卸载阀是田边(TANABE)H-73系列船用空压机的核心控制元件,采用电磁先导+多级气动主阀的复合结构,通过电磁阀控制低压/高压两级主阀的启闭,实现空压机的空载启动、正常加载、残水泄放等功能,其核心部件与原理图对应关系如下:

部件名称 | 结构位置与功能 |
电磁阀芯 | 阀组最上端电磁线圈内部,受电信号控制上下动作,是整个阀组的先导控制核心 |
弹簧1 | 套设于电磁阀芯下部,为电磁阀芯提供复位弹力 |
低压控制主阀内部活塞 | 受压力控制,驱动低压控制主阀内部针阀动作 |
弹簧2 | 作用于低压控制主阀内部针阀,为针阀提供复位弹力 |
低压控制主阀 | 阀组中段,控制低压空气回路的通断与泄放 |
低压控制主阀内部针阀 | 低压主阀的核心阀芯,控制高压控制空气的泄放路径 |
弹簧3 | 作用于高压控制主阀,为高压主阀提供复位弹力 |
高压控制主阀 | 阀组下段,控制高压空气回路的通断与泄放 |
低压控制空气接口 | 低压控制气路输入口,为低压主阀提供控制气源 |
低压空气进口 | 低压工作气路输入口,为空压机低压级提供气源 |
高压控制空气接口 | 高压控制气路输入口,为高压主阀提供控制气源 |
高压空气进口 | 高压工作气路输入口,为空压机高压级提供气源 |
泄放口 | 阀组最下端,用于卸载状态下低压/高压气路的残压、残水泄放 |
二、四种工作状态分步详解
状态1:无工作状态(初始静止状态)
对应原理图:状态1:无工作状态

1. 状态触发条件
空压机处于停机状态,电磁阀未得电,所有控制气路、工作气路无压力输入,阀组完全处于弹簧复位的初始位置。
2. 部件动作与气路状态
•电磁阀芯:无电磁力作用,在弹簧1的复位力作用下,保持在最上端初始位置,未向下推动低压控制主阀内部活塞。
•低压控制主阀内部活塞/针阀:无向下推力,在弹簧2的复位力作用下,低压针阀保持关闭,低压控制主阀内部气路阻断。
•高压控制主阀:无控制气压力作用,在弹簧3的复位力作用下,高压主阀阀芯保持关闭,高压气路阻断。
•气路状态:低压控制空气、低压空气、高压控制空气、高压空气均无输入,所有气路处于完全关闭状态,泄放口无介质流通,阀组无动作。
3. 功能意义
该状态为空压机停机后的初始待机状态,所有阀芯复位,为下一次启动做好准备,避免气路串压导致空压机带载启动。
状态2:无工作,有残水泄放状态
对应原理图:状态2:无工作,有残水泄放

1. 状态触发条件
空压机停机后,电磁阀仍未得电,但低压/高压气路内残留有压缩空气与冷凝水,需要通过泄放口排出,避免阀组内部积水、锈蚀,同时消除管路残压。
2. 部件动作与气路状态
•电磁阀芯:仍保持上端初始位置,未推动低压活塞,低压针阀在弹簧2作用下保持开启(无向下推力时,针阀复位打开低压主阀内部泄放通道)。
•低压控制主阀:低压空气进口的残留低压空气或凝水过多时,将克服弹簧2的压力向上顶开低压控制主阀芯,如上图中箭头所示,打开泄放通道泄放残水或其它残余物。
•高压控制主阀:和上述低压控制主阀原理类似,当高压空气腔室的残水或残留压力过高时,将克服弹簧3的弹力使高压控制主阀芯向上移动,打开高压主阀泄放通道,高压空气进口的残留高压空气与冷凝水,通过高压主阀泄放通道,从泄放口排出。
•气路流向:低压空气→低压主阀泄放通道→泄放口;高压空气→高压主阀泄放通道→泄放口,实现双向残压、残水同步泄放。
3. 功能意义
该状态是空压机停机后的自动泄放保护功能,无需额外操作即可排出管路残水、残压,防止阀组内部积水腐蚀、管路超压,同时为下一次空载启动创造条件。
状态3:启动初期卸载状态
对应原理图:状态3:,启动初期卸载状态

1. 状态触发条件
空压机启动瞬间,电磁阀未得电(失电打开,得电关闭,为常开电磁阀)低压/高压控制气路输入控制气源被泄放,实现空压机空载启动,降低启动负荷。
2. 部件动作与气路状态
电磁阀芯:因启动初期为电磁阀还未得电(电磁阀芯在弹簧1的压力下向上顶起),低压控制主阀上方的控制空气泄放通道仍然为打开状态。启动时产生的低压控制空气管来的空气向上经电磁阀芯下方的通道再去到泄放口泄掉(如上图箭头所示)。
低压控制主阀:低压空气腔产生的低压空气作用于低压主阀阀芯下方,克服弹簧2压力保持低压主阀泄放通道开启,从而释放启动瞬间压力。
低压控制主阀内部活塞:因低压控制空气上方的压力经电磁阀芯通道被释放,低压控制主阀上的内部活塞不能向下运动,其内部针阀在弹簧2的作用力下向上顶起,从而高压控制主阀上方的控制空气泄放通道保持开启状态,泄掉经高压控制空气通道来的高压控制空气。
高压控制主阀:因高压控制主阀上方的高压控制空气被泄掉,上方无作用力。高压空气腔产生的压力作用于高压主阀阀芯下方克服弹簧3的弹力,完全打开高压主阀泄放通道,高压空气通过泄放口排出。
气路状态:低压空气、高压空气全部通过泄放口泄放,空压机低压级、高压级均处于完全卸载状态,空压机无负荷启动,大幅降低启动电流与机械冲击。
3. 功能意义
该状态是空压机的空载启动保护功能,避免空压机带载启动导致电机过载、启动困难,符合船用空压机的安全启动要求,延长电机与空压机使用寿命。
状态4:工作时关闭状态(正常加载运行状态)
对应原理图:状态4:工作时关闭状态

1. 状态触发条件
空压机启动完成,达到额定转速后,电磁阀延时得电,控制气路压力稳定,阀组切换为加载状态,低压/高压气路关闭泄放通道,为空压机正常供气提供条件。
2. 部件动作与气路状态
•电磁阀芯:电磁力持续作用,克服弹簧1作用力,将电磁阀芯向下吸住,封闭阀座上的泄放通道。
•低压控制主阀:因电磁阀芯关闭了低压控制主阀上方的泄放通道,进入低压控制主阀上方的低压控制空气将建立压力,这个压力将克服弹簧2的压力推动低压控制主阀内部活塞下行,内部活塞下行同时带动针阀下行,关闭高压控制主阀上方的泄放通道。另外这个低压控制空气压力也作用于低压主阀阀芯,使低压主阀完全关闭,低压空气进口的低压空气不再泄放,正常进入空压机低压级工作。
•高压控制主阀:因前述低压控制主阀内部活塞上的针阀下行关闭了高压控制主阀上方的高压控制空气泄放通道。高压控制主阀上方得以建立压力,高压控制主阀阀芯在压力作用下关闭高压空气腔室泄放通道,高压空气进口的高压空气不再泄放,正常进入空压机高压级工作。
•泄放口:低压、高压泄放通道全部关闭,泄放口无介质流通,阀组处于完全密封状态。
3. 功能意义
该状态是空压机的正常加载运行状态,泄放通道完全关闭,低压/高压空气正常进入空压机各级,实现压缩空气的正常输出,满足船舶用气需求。

三、阀组工作逻辑与控制原理总结
1. 核心控制逻辑
MRCA-104型电磁卸载阀以电磁阀为先导控制核心,通过电磁阀芯的上下动作,驱动低压/高压两级主阀的启闭,实现“停机泄放→空载启动→加载运行”的全流程自动控制:
•电磁阀失电:弹簧复位,低压/高压主阀泄放通道开启,实现停机残水泄放、待机状态;
•电磁阀延时得电(启动初期):低压/高压主阀泄放通道保持开启,实现空载启动;
•电磁阀得电(运行稳定后):低压/高压主阀泄放通道完全关闭,实现正常加载运行。
2. 关键设计特点
1.两级气动主阀结构:分别控制低压、高压气路,适配空压机两级压缩的工作特性,避免高低压串压;
2.自动泄放功能:停机状态下自动打开泄放通道,排出残水、残压,防止阀组锈蚀、管路超压;
3.空载启动保护:启动初期保持泄放通道开启,降低空压机启动负荷,保护电机与机械结构;
4.弹簧复位设计:所有阀芯均配备复位弹簧,电磁阀失电时自动复位,实现故障安全保护,避免空压机带载停机。
四、常见故障与排查要点
结合阀组工作原理,针对MRCA-104型电磁卸载阀的常见故障,排查逻辑如下:
1.空压机带载启动:排查电磁阀是否得电、电磁阀芯是否卡滞下端、低压控制主阀内部活塞和针阀是否卡在关闭位置,导致低压主阀泄放通道未开启;
2.空压机无法加载:排查电磁阀芯是否卡滞在上端端、低压/高压主阀阀芯是否卡滞或关闭不严、针阀和电磁阀芯是否关闭不严,导致泄放通道无法关闭;
3.泄放口持续漏气:排查低压/高压主阀密封面是否磨损、阀芯是否卡滞,导致泄放通道无法完全关闭;
4.阀组内部积水锈蚀:排查泄放口是否堵塞、弹簧是否锈蚀卡滞,导致残水无法正常泄放。
五、结语
MRCA-104型电磁卸载阀是TANABE H-73船用空压机的核心控制部件,其通过电磁先导与多级气动阀的复合结构,完美适配空压机的启停、加载、泄放全流程需求,是保障空压机安全、稳定运行的关键。理解其四种工作状态的部件动作与气路逻辑,是日常维护、故障排查的核心基础,可有效提升空压机运维效率,保障船舶压缩空气系统的可靠运行。
以下为历史经典文章合集链接,需要自取
1.主机启动困难,负荷严重偏离正常值,轮机长“糟心”战斗数天-真心不容易!
2.液压舱盖“跳劲舞”,甲板机头很害怕-三管轮关键时刻放大招,甲机大写的一个“服”.
3.传动皮带断到心理有阴影-分油机这病老中医都难搞!
4.这个YANMAR副机运转中突然滑油低压停车跳电故障-有点难于预料!
5.从太平洋到印度洋的45天,ME-C电喷主机强悍故障来袭!
6.主机滑油消耗暴增-祸首分油机,跑油跑出新高度,有点代表性!
7.分油机压力低报警,三轨说阀门会自己动,机舱闹鬼?一起来捉妖!
8.疑难分析-WARTSIL-RT-FLEX-50D电喷主机某缸喷油时间过长报警!
9.非比寻常的主机单缸排烟温度高、烟囱冒黑烟故障。
10.二例诡异的副机滑油异常消耗事件-元芳!你怎么看?
11.主机这个间歇性排烟温度高的故障-很不简单!
12.1年ME-C电喷主机新船,连续排温低,扫气道着火-事件真相匪夷所思!
13.夜半歌声很“瘆人”,汽笛该进疯人院-到底是什么鬼?
14.船舶空压机滑油容易乳化这个老大难问题,怎么破?
15.破解分油机那些让人迷糊的设计10问-分油机强悍文档来袭
16.空气分配站安全阀总是跳,源起减压阀-都说减压阀有点难,读完这篇都是专家!
17.都说MAN ME-C电喷主机油头难拔-今天我来放个大招!
18.主机滑油压力低,是谁动了机油泵的回油阀?又是闹鬼?-结局刷新你的认知!
19.主机“气功”没练好!老跑气-高级轮机长(陈老轨),教你怎么练!
20二管轮:副机暖缸水温度上不来,系统设计有问题?原来又一次长见识!
21.怪不怪?MAN B&W ME-C电喷主机单单平均指示压力低(Pi),一起来看看。。。。
22.多年数个缸套的代价,这个主机缸套异常磨损有点顽。。。。
23.这个MAN主机排气敲击故障太“坑爹”,99%的人会被忽悠。。。。。。
24.“要命”的某轮克林吊无法启动故障。。。。。
25.这个“懵逼”的主机主轴承滑油低压故障,看完直想哭。。。。。
26.YANMAR副机航行中没有任何先兆停车跳电,这一次可不是滑油低压。。。。。
27.低硫油给分油机带来的麻烦,怎么解?
28.主机滑油非正常消耗的祸首原来是“它”。。。。。
29.锅炉冒黑烟后又点不着火了,三管轮求援。。。。。
30.应急发电机启动失败故障,走了“山路十八弯”
31.电喷主机伺服油超压,二台伺服油泵流量传感器指示灯不同步了。。。。
32.新主机一周后就开始莫名不断排温高,揉碎了轮机长、服务工程师、机务的心
33.三管轮求援:都没问题,空调温度就是打不下来
34.脑袋想破都难想到的主机抛锚停车再启动“爆燃”故障
35.三管轮问:锅炉得了“哮喘”病,谁有“神药”?
36.克令吊回转马达输出齿轮总是断齿,看船员专家级分析解决方案,读完受益匪浅!
37.看完这个主副机几近全损的惨烈事件,就知道甲板哥们是怎么“坑”机舱弟兄的
38.Westfalia分油机中文解读,下老大功夫了,读完秒懂(含完整视频)
39.在新下水的ME-C主机船上干了11个月,轮机长有不少心得体会与大家分享!
40.用心制作,时下最流行、最易懂的副机WOOD WARD PSG调速器文档来了
41.分油机这个“连环套”,很多人都会“翻车”
42.主机没命,副机剩下半条命,看完真的想把这样的队友拉出去“毙”了
43.MEC电喷主机这个柱塞行程的故障有点乱,没把轮机长少折腾
44.ME-C电喷主机排温高,张老轨听声诊病,把常规诊断方法运用到了极致
45.柴油机游车无解---一起跳电事件引出的“花样”游车线索
46.出厂一年多的副机总漏油且滑油消耗异常,原因有点“烧脑”!
47.副机冷却水进气低压跳电数月无解...背后实情专家难料
48.破解分油机那些让人迷糊的设计10问-分油机强悍文档来袭
49.这个副机机油压力低的毛病,很不简单!
50.大管说头都想破了,拆了6遍,这个分油机跑油的毛病还是一脸懵.......
51.分油机不排渣,还时不时跑油,分油流量再不足这是要完犊子???
52.专家级讲解救助艇的启停,句句GET POINT,看完无压力。
53.关于回油孔式高压油泵,这篇文章有些知识点可能很多人没掌握.......
54.看完这篇ABB(TPS型)透平的文章,再不懂就是自己的问题了.......
55.YANMAR副机安保测试后无法启动了,绕了不少弯,结局着实上了一课...........
56.应急消防泵建压困难,问题多多,看李老轨如何逐一破解.......
57.由某轮舵机遥控和应急舵均失效故障谈舵机的那些硬核知识点
58.从不同角度成功处理副机排烟温度高问题,极具参考价值........
59.主机滑油不明原因乳化,这锅大管轮得背......
60.副机滑油温度长期居高不下,进厂修理越修越差,原因你品...你仔细品...
61.抵港前安全检查,三管轮连续几次启动救生艇不成功,检查一圈有点“迷糊”了.......
62.运转中的MEC主机突发“雷击”般声响...吓得老轨四处张望...多次实验终于查到病源....
63.半年内冰机连续抱轴、连杆断裂,活塞击穿...平时制冷效果也欠佳...想不到的是.....
64.凌晨3点引水登轮准备离港,舱盖关不下急煞众人...小四轨突生妙计破解困局
65.奇了怪!共用一台空调压缩机,左舷房间热,右舷房间凉.......
66.5个故障案例,5000多字,带你“撸透”旋杯式锅炉
67.2个案例6000字...由透平定位环红套滑脱...深度探索副机透平的那些知识点
68.三个造水机“奇葩”案例,带你进入探索之旅
69.滑油分油机跑油,此案教你如何快速排除
70.这里有一份全面介绍ME-C电喷主机的资料...图文并茂...言简意赅!
71.遭遇史上最强三菱分油机故障,二管快“崩盘”...终极版三菱分油机来了
72.锅炉冒白烟,这原因有点玄乎.........
73.三起主机单缸不发火故障,均与Puncture Valve有关...里面还有颇有些学问
74.锅炉火焰忽闪忽灭,整懵圈电机员和二管...原来毛病就在灯火阑珊处......
75.搞懂空调油压差继电器,关键时刻能救空调压缩机的命.....
76.副机使用大负荷时频繁跳电...并车运行也跳电...调速器背黑锅!

